LPG系列高速離心噴霧干燥機是一種適用于乳濁液、懸浮液、 糊狀物、溶液等液體干燥的專用干燥設備。高速離心噴霧干燥機在聚合物和樹脂類;染料、顏料類、陶瓷、玻璃類、除銹劑、殺蟲藥類碳水化合物; 乳品類:洗滌劑和表面活性類;肥料類:有機化合物、無機化 合物料的干燥上,表現的尤為出色。
特點
1.高速離心噴霧干燥機干燥速度快,一般只需5-15秒,具有瞬時干燥特點;
2.物料短時間內完成干燥過程,高速離心噴霧干燥機適應于熱敏性物料干燥,能保 持物料色、香、味,成品純度高、質量好;
3.生產過程簡化,操作控制方便、適宜連續控制生產;含濕量 40%-90%的液體, 一次干燥成粉,減少粉碎、篩選等工序;
4.高速離心噴霧干燥機的分散性、流動性、溶解性良好,產品粒徑、松密度、水 份在一定范圍內可調。
工作原理
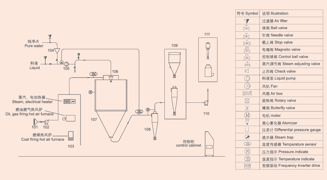
空氣通過高速離心噴霧干燥機的過濾器和加熱器,進入干燥器頂部的空氣分配器, 熱空氣呈現螺旋狀均勻進入干燥器。料液由高速離心噴霧干燥機的料液槽經過濾器 由泵送至干燥器的離心霧化器,使料液噴成極小的霧狀液滴, 料液和熱空氣并流接觸,水份迅速蒸發,在極短時間內干燥 為粉末狀成品。成品由干燥塔底部和旋風分離器排出,廢氣 由風機排出。
產品應用
高速離心噴霧干燥機在食品行業應用廣泛,可將乳制品、果蔬汁等快速轉化為粉末,保留營養與風味,提升產品穩定性。
化工領域中,高速離心噴霧干燥機用于染料、催化劑等物料的干燥,避免高溫破壞活性成分,確保顆粒均勻分散。
醫藥行業采用高速離心噴霧干燥機制備藥.物微粒,通過調節工藝參數控制粉末溶解速率,滿足緩釋或速釋制劑需求。
農業領域利用高速離心噴霧干燥機將農藥、化肥原料轉化為微粒,提升施用效果并減少粉塵污染。
材料科學中,高速離心噴霧干燥機可制備納米粉體、陶瓷前驅體等,避免傳統干燥導致的顆粒團聚,保障材料性能。
工藝流程簡圖

技術參數
型號 / 項目 | LPG-5 | LPG-25 | LPG-50 | LPG-100 | LPG-150 | LPG-200 | LPG-500 | LPG-1000 |
蒸發量上限(kg/h) | 5 | 25 | 50 | 100 | 150 | 200 | 500 | 800-10000 |
噴霧形式 | 高速離心霧化器 | |||||||
霧化器轉速(rpm) | 25000 | 18000 | 16000 | 11000-13000 | ||||
霧化盤直徑(mm) | 50 | 120 | 150 | 根據工藝要求確定 | ||||
塔體直徑(m) | 0.9 | 1.75 | 2.3 | 2.7 | 3 | 3.2 | 4.7 | 5-14 |
電熱功率(kw) | 9 | 31.5 | 蒸汽 | 蒸汽 | 蒸汽 | 根據工藝要求確定 | ||
熱源 | 可選電,蒸汽+電,燃油、煤、氣熱風爐 | |||||||
外形尺寸(m) | 1.6×1.75×1.9 | 4×2.7×4.5 | 4.5×2.8×5.5 | 5.2×3.5×6.7 | 7×5.5×7.2 | 7.5×6×8 | 12.5×8×10 | 根據廠地條 |
注:水份蒸發量與物料特性,含固量及熱風進出口溫度有關表中數據僅供參考。用戶可根據當地能源情況選定加熱方式,根據物料特性選擇收塵方式。

If you are interested in our products and want to know more details,please leave a message here,we will reply you as soon as we can.
電話:0519-89896111
江蘇省常州市金壇區文景路55號
手機:13801504088
常州新馬干燥工程有限公司,是一家集研發、設計、生產、銷售、工程安裝、技術服務為一體的大型綜合性干燥工程技術公司,擁有近20年的專業化行業技術服務經驗。公司座落在著名的“中國干燥之鄉”——武進區鄭陸鎮,距常州中心城區6公里,緊鄰滬寧高速公路,交通便利,人才薈萃。